
|
技術參數 |
閥體參數 |
|
|
氣缸形式 雙作用,單作用 |
公稱壓力 CLASS150,300,400 |
|
|
環境溫度 -20℃~ 80℃ |
連接方式 法蘭式GB(特選JB,ANSI,JIS) |
|
|
氣源壓力 雙作用4~8bar,單作用5~8bar |
閥體材質 WCB,SS304,SS316,SS316L |
|
|
|
球芯材質 SS,SS304,SS316,SS316L |
|
|
功能選項 |
密封材料 PTFE,PPL(特選:石墨,硬密封) |
|
|
防 爆 型 防爆等級:dIIBT4 |
工作溫度 |
C3:-30℃~150℃ |
|
信號反饋 X1機械無源信號,X2有源信號 |
C6:-30℃~250℃ |
|
|
手動功能 氣動閥可選手輪,手動開閥,關閥功能 |
C7:-30℃~350℃ |
|
|
調 節 型 輸入4-20mA信號,實現球閥調節功能 |
C8:-40℃~450℃ |
|
|
|
|
|
|
標準規范 |
附件選項 |
|
|
設計標準 API6D,ANSI B16.34 |
回 訊 器 也叫限位開關,遠程反饋開關信號 |
|
|
結構長度 API6D,ANSI B16.10 |
電 磁 閥 雙作用選兩位五通,單作用選兩位三通 |
|
|
法蘭連接 API6D,ANSI B16.10 |
三 聯 件 可對氣源穩壓,過濾,氣缸加潤滑油 |
|
|
連接法蘭尺寸 ANSI B16.5 |
手輪機構 轉動手輪機構,可實現手動開,關閥 |
|
|
實驗和檢驗 API6D,API598 |
電器定位器 輸入4-20mA信號,實現球閥調節功能 |
|
|
|
備 注 氣缸參數請另參考所選配的氣動執行器資料 |
|
|
零件結構材質表 |
||||
|
|
材質 |
|||
|
序號 |
零件名稱 |
C |
P |
R |
|
1 |
右閥體 |
A216-WCB |
A351-CF8 |
A351-CF8M |
|
2 |
螺母 |
A194-2H |
A276-304 |
A276-316 |
|
3 |
墊片 |
PTFE,石墨金屬復合墊 |
||
|
4 |
螺栓 |
A193-B7 |
A276-304 |
A276-316 |
|
5 |
閥體 |
A216-WCB |
A351-CF8 |
A351-CF8M |
|
6 |
閥座 |
PTFE,尼龍(Nylon),對位聚苯(PPL),硬質合金(Hard Alloy) |
||
|
7 |
球體 |
A182-F304 |
A182-F304 |
A182-F316 |
|
8 |
閥桿 |
A276-410 |
A276-304 |
A276-316 |
|
9 |
墊片 |
A276-304 |
A276-304 |
A276-316 |
|
10 |
填料 |
PTFE,柔性石墨 |
||
|
11 |
襯套 |
PTFE復合軸承 |
||
|
12 |
壓蓋 |
A216-WCB |
A351-CF8 |
A351-CF8M |
|
13 |
螺栓 |
A194-2H |
A276-304 |
A276-304 |
|
14 |
螺栓 |
A194-2H |
A276-304 |
A276-304 |
|
15 |
連接支架 |
A351-CF8 |
A351-CF8 |
A351-CF8 |
|
16 |
螺栓 |
A194-2H |
A276-304 |
A276-304 |
|
17 |
連接套 |
A351-CF8 |
A351-CF8 |
A351-CF8 |
|
18 |
氣動裝置 |
LDP系列,LDSK系列,AW系列 |
||
|
19 |
位置指示器 |
塑料 |
||
|
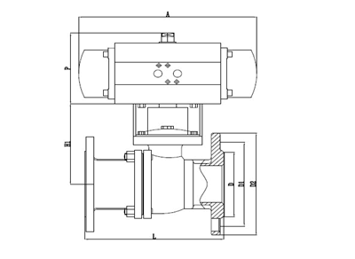
主要外形連接尺寸Q641F(N,P,H,Y)-Class150 |
|||||||||||||
|
型號 |
DN |
in |
L |
L1 |
L2 |
~H |
D |
D1 |
D2 |
C |
F |
n-Φd |
執行器型號 |
|
LDBAAP15 |
15 |
1/2 |
108 |
141/159 |
71/83 |
204/235 |
89 |
60.5 |
35 |
10 |
1.6 |
4-Φ15 |
LD052P/LD063SK |
|
LDBAAP20 |
20 |
3/4 |
117 |
141/159 |
71/83 |
209/240 |
99 |
69.9 |
43 |
10.5 |
1.6 |
4-Φ15 |
LD052P/LD063SK |
|
LDBAAP25 |
25 |
1 |
127 |
159/211 |
83/95 |
214/256 |
108 |
79.2 |
51 |
11.5 |
1.6 |
4-Φ15 |
LD063P/LD083SK |
|
LDBAAP32 |
32 |
1 1/4 |
140 |
211/248 |
95/107 |
257/277 |
117 |
88.9 |
64 |
13 |
1.6 |
4-Φ15 |
LD063P/LD105SK |
|
LDBAAP40 |
40 |
1 1/2 |
165 |
248/269 |
107/123 |
274/292 |
127 |
98.6 |
73 |
14.5 |
1.6 |
4-Φ15 |
LD083P/LD105SK |
|
LDBAAP50 |
50 |
2 |
178 |
248/269 |
107/123 |
290/300 |
152 |
120.7 |
92 |
16 |
1.6 |
4-Φ19 |
LD083P/LD105SK |
|
LDBAAP65 |
65 |
2 1/2 |
190 |
269/345 |
123/152 |
310/335 |
178 |
139.7 |
105 |
18 |
1.6 |
4-Φ19 |
LD105P/LD125SK |
|
LDBAAP80 |
80 |
3 |
203 |
269/345 |
123/152 |
346/368 |
191 |
152.47 |
127 |
19.5 |
1.6 |
4-Φ19 |
LD105P/LD125SK |
|
LDBAAP100 |
100 |
4 |
229 |
345/409 |
152/172 |
378/410 |
229 |
190.5 |
157 |
24 |
1.6 |
8-Φ19 |
LD125P/LD160SK |
|
LDBAAP125 |
125 |
5 |
356 |
409/438 |
172/187 |
425/450 |
254 |
215.9 |
186 |
24 |
1.6 |
8-Φ22 |
LD160P/LD190SK |
|
LDBAAP150 |
150 |
6 |
394 |
550/600 |
215/240 |
468/531 |
279 |
241.3 |
216 |
25.5 |
1.6 |
8-Φ22 |
LD190P/LD210SK |
|
LDBAAP200 |
200 |
8 |
457 |
633/730 |
262/730 |
583/618 |
343 |
298.5 |
270 |
28.5 |
1.6 |
8-Φ22 |
LD210P/LD240SK |
|
|
|||||||||||||
|
主要外形連接尺寸Q641F(N,P,H,Y)-Class300 |
|||||||||||||
|
型號 |
DN |
in |
L |
L1 |
L2 |
~H |
D |
D1 |
D2 |
C |
F |
n-Φd |
執行器型號 |
|
LDBAAP15 |
15 |
1/2 |
140 |
141/159 |
71/83 |
204/235 |
95 |
65.7 |
35 |
14.5 |
1.6 |
4-Φ16 |
LD052P/LD063SK |
|
LDBAAP20 |
20 |
3/4 |
152 |
141/159 |
71/83 |
209/240 |
117 |
82.5 |
43 |
15.8 |
1.6 |
4-Φ19 |
LD052P/LD063SK |
|
LDBAAP25 |
25 |
1 |
165 |
211/248 |
95/107 |
214/265 |
124 |
88.9 |
51 |
17.6 |
1.6 |
4-Φ19 |
LD063P/LD083SK |
|
LDBAAP32 |
32 |
1 1/4 |
178 |
211/248 |
95/107 |
269/287 |
133 |
98.4 |
64 |
19.1 |
1.6 |
4-Φ19 |
LD075P/LD092SK |
|
LDBAAP40 |
40 |
1 1/2 |
190 |
248/269 |
107/123 |
282/292 |
155 |
114.3 |
73 |
20.6 |
1.6 |
4-Φ19 |
LD083P/LD105SK |
|
LDBAAP50 |
50 |
2 |
216 |
269/315 |
123/141 |
290/325 |
165 |
127 |
92 |
22.3 |
1.6 |
8-Φ19 |
LD083P/LD105SK |
|
LDBAAP65 |
65 |
2 1/2 |
241 |
269/345 |
123/152 |
310/357 |
191 |
149.2 |
105 |
25.4 |
1.6 |
8-Φ22 |
LD105P/LD125SK |
|
LDBAAP80 |
80 |
3 |
283 |
345/409 |
152/172 |
346/368 |
210 |
168.3 |
127 |
28.6 |
1.6 |
8-Φ22 |
LD105P/LD140SK |
|
LDBAAP100 |
100 |
4 |
305 |
409/438 |
172/187 |
418/443 |
254 |
200 |
157 |
31.8 |
1.6 |
8-Φ26 |
LD125P/LD160SK |
|
LDBAAP125 |
125 |
5 |
381 |
438/550 |
187/215 |
460/503 |
279 |
234.9 |
186 |
35 |
1.6 |
8-Φ26 |
LD160P/LD190SK |
|
LDBAAP150 |
150 |
6 |
403 |
550/600 |
240/262 |
518/563 |
318 |
269.9 |
216 |
36.6 |
1.6 |
12-Φ26 |
LD190P/LD210SK |
|
LDBAAP200 |
200 |
8 |
502 |
633/730 |
262/330 |
583/618 |
381 |
330.2 |
270 |
41.3 |
1.6 |
12-Φ29 |
LD240P/LD270SK |
|
|
|||||||||||||
|
主要外形連接尺寸Q641F(N,P,H,Y)-Class400 |
|||||||||||||
|
型號 |
DN |
in |
L |
L1 |
L2 |
~H |
D |
D1 |
D2 |
C |
F |
n-Φd |
執行器型號 |
|
LDBAAP15 |
15 |
1/2 |
165 |
141/211 |
71/95 |
204/235 |
95 |
65.7 |
35 |
14.5 |
6.4 |
4-Φ16 |
LD052P/LD063SK |
|
LDBAAP20 |
20 |
3/4 |
190 |
159/211 |
83/95 |
240/252 |
117 |
82.5 |
43 |
15.8 |
6.4 |
4-Φ19 |
LD063P/LD083SK |
|
LDBAAP25 |
25 |
1 |
216 |
211/248 |
95/107 |
257/265 |
124 |
88.9 |
51 |
17.6 |
6.4 |
4-Φ19 |
LD075P/LD092SK |
|
LDBAAP32 |
32 |
1 1/4 |
229 |
248/269 |
107/123 |
269/287 |
133 |
98.4 |
64 |
20.6 |
6.4 |
4-Φ19 |
LD083P/LD105SK |
|
LDBAAP40 |
40 |
1 1/2 |
241 |
248/315 |
107/141 |
282/292 |
156 |
114.3 |
73 |
22.3 |
6.4 |
4-Φ19 |
LD092P/LD105SK |
|
LDBAAP50 |
50 |
2 |
292 |
269/345 |
123/152 |
300/325 |
165 |
127 |
92 |
25.4 |
6.4 |
8-Φ19 |
LD105P/LD125SK |
|
LDBAAP65 |
65 |
2 1/2 |
330 |
345/438 |
152/187 |
335/357 |
190 |
149.2 |
105 |
28.6 |
6.4 |
8-Φ22 |
LD105P/LD140SK |
|
LDBAAP80 |
80 |
3 |
356 |
409/438 |
172/187 |
368/400 |
210 |
168.3 |
127 |
31.8 |
6.4 |
8-Φ22 |
LD125P/LD160SK |
|
LDBAAP100 |
100 |
4 |
406 |
438/550 |
187/215 |
418/506 |
254 |
200 |
157 |
35 |
6.4 |
8-Φ26 |
LD160P/LD190SK |
|
LDBAAP125 |
125 |
5 |
457 |
550/633 |
215/262 |
445/548 |
279 |
234.9 |
186 |
38.2 |
6.4 |
8-Φ26 |
LD190P/LD210SK |
|
LDBAAP150 |
150 |
6 |
495 |
633/730 |
262/300 |
563/598 |
318 |
269.9 |
216 |
41.3 |
6.4 |
12-Φ26 |
LD240P/LD270SK |
|
LDBAAP200 |
200 |
8 |
597 |
730 |
330 |
636/666 |
381 |
330.2 |
270 |
47.6 |
6.4 |
12-Φ29 |
LD270P |
Copyright ??溫州不銹鋼閥門生產廠家 版權所有 浙ICP備19023523號-2
全國服務電話:13250886677 ? 傳真:0577-28850989
公司地址:溫州市龍灣區濱海工業區通海2路 ? 網站地圖 ? 不銹鋼閥門廠家
溫州不銹鋼閥門公司專業生產不銹鋼閥門,氣動調節閥,減壓閥,電動閥門,對夾式蝶閥,隔膜閥,電動球閥,截止閥,電磁閥,閘閥,,角座閥,手動閥,平衡閥,法蘭管件系列,板式平焊法蘭,帯頸對焊法蘭,螺紋法蘭,帯頸平焊法蘭,整體法蘭,承插焊法蘭,松套法蘭,法蘭蓋,不銹鋼截止閥,氣動法蘭球閥,電磁隔膜閥,平衡減壓閥,調節閘閥廠家,彎頭,三通,四通,大小頭,異徑接頭,無縫管,焊管等各種管道配件的研發和生產,為公司未來努力開拓發展,歡迎來電咨詢。